
Scopri M-SOLAR: il software intelligente per il calcolo del tuo impianto fotovoltaico.

Vuoi progettare il tuo impianto solare in modo semplice, preciso e veloce?
Che tu sia un installatore, un progettista o un privato che vuole investire nel fotovoltaico, M-SOLAR ti guida passo dopo passo verso la soluzione più efficiente e conveniente.

M-SOLAR
ACQUISTA
Il software per il calcolo degli impianti fotovoltaici
250.00 €(IVA incl.)
Aggiungi
M-SOLAR: il software che calcola il fotovoltaico su misura per te!
Con M-SOLAR puoi dimensionare il tuo impianto fotovoltaico in modo semplice, preciso e personalizzato.
Il software ti offre tre diversi metodi di calcolo del fabbisogno energetico, così da adattarsi a ogni esigenza:
1️⃣ In base all’uso quotidiano degli apparecchi presenti in casa, negozio o laboratorio.
2️⃣ In base ai consumi reali della bolletta, analizzando i dati annuali suddivisi per fasce orarie (F1, F2, F3).
3️⃣ Con impianto senza batterie di accumulo, ma bolletta pari a zero: la rete elettrica diventa la tua “batteria virtuale” e M-SOLAR calcola automaticamente la potenza necessaria.
Grazie a questi strumenti avanzati, puoi avere la certezza di progettare un impianto che risponde esattamente ai tuoi cons e ti garantisce il massimo risparmio e la massima efficienza.
☀️ IRRAGGIAMENTO SOLARE
Grazie a strumenti avanzati di calcolo, è possibile progettare un impianto fotovoltaico su misura che tenga conto di tutti i fattori fondamentali:
✅ Disponibilità della radiazione solare nella tua zona
✅ Orientamento e inclinazione dei moduli
✅ Rendimento effettivo dell’impianto
✅ Orientamento e inclinazione dei moduli
✅ Rendimento effettivo dell’impianto
Un sistema ben dimensionato permette di ridurre la bolletta, sfruttare al massimo gli incentivi e contribuire concretamente alla sostenibilità ambientale.
🔋 Progetta al meglio il tuo impianto fotovoltaico!
Con questo strumento hai la possibilità di:
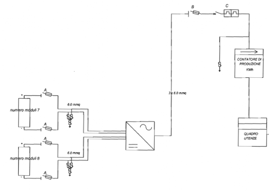
💡 Dimensionare i cavi elettrici in modo preciso, sia lato corrente continua (CC) che alternata (AC), adattandoli perfettamente alla configurazione del tuo progetto.
💡 Creare in automatico lo schema elettrico unifilare, che puoi personalizzare aggiungendo quadri elettrici, protezioni dedicate e diverse tipologie di cavi solari.
💡 Gestire e configurare il sistema di accumulo scegliendo la batteria più adatta.
💡 Il nostro servizio consente di effettuare il collaudo completo dell’impianto fotovoltaico, redigere il certificato di conformità e stilare un preventivo di spesa dettagliato in modo semplice, rapido e professionale.
